② Ontdek de Mercedes R129: Iconische Sportwagen | 2dehands
Verken de Mercedes R129, een herkenbaar model dat zijn sporen in de autogeschiedenis heeft achtergelaten. Zoek naar testritten, specificaties en meer.
Verfijn resultaten
Prijs
€
€
Aangeboden sinds
- CALANDRE AMG POUR MERCEDES SL R129 89-98 NOIR CHROMÉRéférence: rlc145135 calandre amg pour mercedes sl r129 89-98 noir chromé compatible avec: mercedes classe sl w129 (1989-1998) look sport inclus caractéristiques: modèle: look amg matériau: p lastiqueNieuw Verzenden
€ 135,00
11 apr 26TopadvertentiePieces DixBrussel - CALANDRE AMG MERCEDES SL W129 89-98 NOIR CHROMÉRéférence: rlc145136 calandre amg mercedes sl w129 89-98 noir chromé, compatible avec: mercedes clase sl r129 (1989-1998) variante: look amg caracté,ristiques: maté,riau: ,plastique abs couleur: ,chroNieuw Verzenden
€ 135,00
11 apr 26TopadvertentiePieces DixBrussel - CLIGNOTANTS AVANT MERCEDES SL R129 89-98 CHROME FONCÉRéférence: rlc147721 clignotants avant mercedes sl r129 89-98 chrome foncé, compatible avec: mercedes sl r129 (1989-1998) caracté,ristiques: technologie: hologè,ne type d',ampoule: py21w couleur:Nieuw Verzenden
€ 29,00
11 apr 26TopadvertentiePieces DixBrussel - A1298260043 Bosch Linker knipperlicht Mercedes SL r129A1298260043 bosch linker knipperlicht mercedes sl r129 klein hoekje af. Nog perfect bruikbaarGebruikt Ophalen
€ 100,00
11 apr 26Mercedes GWervik - Cabrio Windscherm Mercedes SL R129Cabrio windscherm mercedes sl r129 voorkomt koude tocht en houdt het behaaglijk aan boord. Hottuning: dè specialist in cabrio windschermen trustpilot: 4.8 Van 5 sterren geen verzendkosten - morgen alNieuw Ophalen of Verzenden
€ 129,00
12 apr 26Hottuning NederlandHeel België - Cabrio Windscherm Mercedes SL R129 beigeCabrio windscherm mercedes sl r129 beige voorkomt koude tocht en houdt het behaaglijk aan boord. Hottuning: dè specialist in cabrio windschermen trustpilot: 4.8 Van 5 sterren geen verzendkosten - morgNieuw Ophalen of Verzenden
€ 159,00
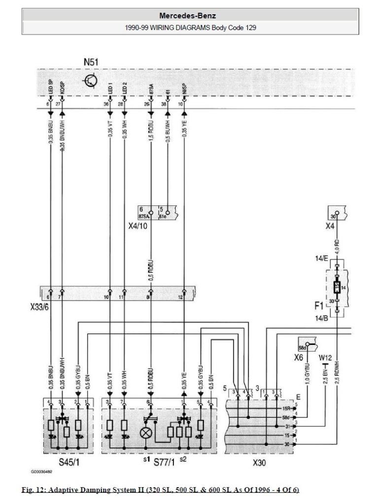
18 feb 26Hottuning NederlandHeel België - Mercedes R129Dossier met elektrische schema's van mercedes r129 van 1989 tot 1999 732 pagina's, illustraties, componentencode.Ophalen of Verzenden
€ 40,00
12 feb 25sherkaneGlain & Partie Ans - Set originele achterlichten voor Mercedes SL R129 mopf2Set originele achterlichten (facelift uitvoering) voor mercedes sl r129 in nieuwstaat. Past op alle r129 modellen ongeacht bouwjaar en motorisatie. Geeft uw sl een iets jongere look. Kan evt bij u thuOphalen
€ 995,00
11 feb 25MarcTernat - Mercedes SL-Klasse R129 schroefset verlagingssetSchroefset mercedes sl-klasse r129 verlaag uw auto veilig en betaalbaar met deze verstelbare mercedes schroefset. Verbeter de wegligging en ervaar maximale controle bij iedere stuurbeweging. Een merceNieuw Ophalen of Verzenden
€ 524,95
11 feb 25Hottuning NederlandHeel België - Mercedes r129 velgen te koopOrigneel amg velgen 18 inch breedset mercedes velgen w124 w126 w140 r129 banden zijn oud velgen niet krom of gebarsten vernis is aflossenOphalen
€ 2.950,00
21 mrt 26CTMol - Mercedes SL 300 24VTe koop mercedes sl 300 24v 231 pk (r129) zeer goed onderhouden auto, mechanisch onderhoud onlangs uitgevoerd +/- 150 km het voertuig heeft +/- 73.000 Km (carpass) beige leer om wat scheurtjes te corr
€ 16.900,-
12 apr 26T TStrombeek - Bever - Maisto 1:18 - Voiture miniature - Mercedes-Benz 500 SL -Mercedes-benz 500 sl, série r129 (1989), couleur lila, métal moulé sous pression, état très bon, emballage d'origine.Nieuw
€ 1,00
12 apr 26CatawikiHeel België - Schakelaar verlichting oldtimers MercedesSchakelaar verlichting oldtimers mercedes headlight switch mercedes-benz sl (r129) 300 sl (129.060) [1989-1993] (2 Doors) durf te bieden...Gebruikt Ophalen of Verzenden
€ 120,00
1 dec 25DarwinBorsbeke - Roadsterbag kofferset/koffer Mercedes SL R129Roadsterbag kofferset/koffer mercedes sl r129 ervaar de ultieme luxe en precisie met onze maatwerk koffersets, speciaal ontworpen om perfect aan te sluiten bij de elegantie en stijl van uw auto. GeenNieuw Verzenden
€ 719,00
13 apr 26Roadsterbag NLBreda, NL - FOX Mercedes SL type R129 einddemper Ø70mm - 2x55 type 28 -Inclusief bevestigingsmateriaal - fox uitlaatpijpen zijn allemaal glanzend zilver, ze worden met de hand hoogglans gepolijst motorisering: 2,8l 142/150kw 3,0l 140/170kw 3,2l 165/170kw 5,0l 225/235/240Nieuw Verzenden
€ 821,08
13 apr 26Extreme CarstylingHeel België - Mercedes Sl300 1991Mercedes sl300 (r129) van 1991. Auto start niet meer door elektrisch probleem (voor meer info contact opnemen). Er zit ook een speciale uitvoering op deze auto genaamd de sport boit.1991211.700 km
€ 7.500,-
1 mrt 26tony van den bergWijnegem - Mercedes R129 w124 hydraulische cilindersRevisie, vervanging van de afdichtingen, renovatie van de hydraulische cilinders, de hydraulische pomp, de verdelers van uw mercedes r129 en w124.
Zie omschrijving
7 feb 26sherkaneGlain & Partie Ans - FOX Mercedes SL type R129 voordemper vervangingspijp voor MBInclusief bevestigingsmateriaal opmerking: dit artikel is niet toegestaan voor gebruik op de openbare weg - alleen gebruiken voor racedoeleinden! Pijp doorsnede: 70/55 mm productkeuring: zonder taxatiNieuw Verzenden
€ 473,32
7 feb 26Extreme CarstylingHeel België - Originele uitlaat voor Mercedes SL R129Originele uitlaat voor mercedes sl r129. Afkomstig van een sl500 van 1997. In zeer goede staat. Kan evt bij u thuis worden gebracht.Gebruikt Ophalen
€ 1.750,00
24 jun 25MarcTernat - Mercedes R129 500SL W124 16inch gullydeckel putdeksel velgenTopsetje putdeksel velgen 16inch! Originele. Set mercedes velgen geen imitatie. Staat is nieuw. Velgen zijn volledig professioneel vernieuwd dwz volledig ontlakt en opnieuw in meerdere lagen lakwerkNieuw Ophalen of Verzenden
€ 1.150,00
20 feb 26RoosHerk-De-Stad - FOX Mercedes SL type R129 voordemper voor MB132002-xxxInclusief bevestigingsmateriaal pijp doorsnede: 70/2x55mm productkeuring: eg-certificaat (registratievrij) fox onderdeelnummer: mb132000-vsd artikelnummer: fx-mb132000-vsd nu ook bereikbaar via whatsaNieuw Verzenden
€ 569,92
20 feb 26Extreme CarstylingHeel België - Originele airbag beige voor Mercedes SL R129 SLK R170 C208Originele nieuwe mercedes airbag in de originele verpakking artikelnr: a170 460 18 98 kleur: 1449 quarz mittel (beige) past op r129 r170 c208 sl slk clk zonder stuur kan evt bij u thuis worden gebrachOphalen
€ 175,00
30 jun 25MarcTernat - AUTOZETELS MERCEDES SL (R129)Mooie set zetels l+r van mercedes sl r129 zoals op de foto s te zien is is de bestuurderszetel in zeer goede staat zonder instapschade maar bij deze set is de passagierszetel met klein beetje instapscGebruikt Ophalen
Bieden
27 okt 25ronnyBree - Schakelaar achteruitrijlamp | Mercedes w202Schakelaar achteruitrijlamp mercedes no: 2025450114 zie info voor modellen mercedes 124 (w124)2.0D 2.2 2.5Td 2.8 3.212/84-06/93 Chass. J024847-/c052916- mercedes c (w202)1.8 2.0 2.0D 2.2 2.2D 2.3 2.40Nieuw Ophalen of Verzenden
€ 7,85
27 okt 25SteronderdelenHeel België - Set Mercedes velgen type Monkar voor SL R129 in TOP-staatZeer zeldzame originele set mercedes velgen type monkar voor sl r129 de velgranden zijn nieuw cnc glansgedraaid door een velgen specialist en zien er dus weer uit als nieuw. Ook de naafkapjes zijn nieGebruikt Ophalen
€ 1.450,00
1 apr 26MarcTernat - Mercedes r129 300sl in onderdelenMercedes r129 300 sl uit 1992. 224Dkm. Mooi voor technische onderdelen of in zijn geheel voor opknappen met een donor ernaast. Is best netjes qua techniek en weinig/ geen roest. Het is een originele e
€ 3.999,-
28 feb 26RoRotterdam, NL - H&R Verlagingsveren passend voor Mercedes R129 1989-2002 VA3H&r verlagingsveren passend voor mercedes r129 1989-2002 va30/aa30mm h&r verlagingsveren zijn ontwikkeld om een betere wegligging en een lagere rijhoogte te bieden met behoud van uitstekende rNieuw Verzenden
€ 543,60
28 feb 26Extreme CarstylingHeel België - Mercedes SL 129 - R129 reparatie CD service werkplaats DVDMercedes r129 (reparatie) - ombouw - aankoopadvies - werkplaatsinformatie alle bouwjaren - 1989 - 2001 - alle motoren volledige dvd met talloze reparatie-instructies, styling, gegevens; zoals prijslijNieuw Ophalen of Verzenden
€ 59,00
6 mei 23Mr.MercedesBad Heilbrunn, DE - H&R Verlagingsveren passend voor Mercedes R129 (SL) 1989-200H&r verlagingsveren passend voor mercedes r129 (sl) 1989-2002 va30/aa30mm h&r verlagingsveren zijn ontwikkeld om een betere wegligging en een lagere rijhoogte te bieden met behoud van uitstekeNieuw Verzenden
€ 530,94
6 apr 26Extreme CarstylingHeel België